Популярные города
Товаров не найдено, но мы можем привезти под заказ
Нет аккаунта?
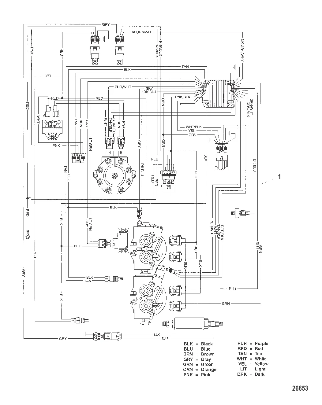
ЖГУТ ПРОВОДОВ В СБОРЕ Провода EFI Mercury 849912A05
849912A3 → 849912A05
131 857 ₽
Когда карась начинает клевать весной, на что его ловить и как приготовить убойную прикормку. Поплавок, фидер, донка — разбираем все варианты.
Разбираемся, какой мотор можно ставить без прав и регистрации в ГИМС. Правило 200 кг и 8 кВт, путаница с лошадиными силами, что реально проверяют инспекторы и чем грозит нарушение.
Ленинградская область — настоящий рай для рыбалки с лодки: от Ладожского озера до Финского залива. Собрали 15 лучших мест с описанием видов рыбы, спусков на воду и полезными советами.
Контакты
+7 800 555-65-49
Бесплатно по России — нажмите, чтобы позвонить
Написать нам
Перезвоните мне
Оставьте номер — наш эксперт перезвонит и подберёт нужные запчасти
Нажимая кнопку, вы соглашаетесь на обработку персональных данных
Наш эксперт свяжется с вами в ближайшее время
Скидка будет применена к вашему заказу